Welcome to the official website of SHANGHAI YITAN VALVE CO., LTD
SHANGHAI YITAN VALVE CO., LTD
CONTACT US
Email: vickysong@yitan-valve.com
Mobile: +86-137 0166 2562
Contact: Vicky
SKYPE: songhuiyao730

Address:5 Floor, NO.277 Huqingping RD, Minhang district,  Shanghai, China

HOT PRODUCTS
CATEGORY
PRODUCTS
Metal seated non-rising stem gate valve BS5163/BS5150 PN16

Metal seated non-rising stem gate valve BS5163/BS5150 PN16

Non rising stem gate valves are commonly used in situations where is not highly required or where corrosion resistance is required. The non–rising stem can avoid damage to the stem which caused by external environment and extending the service life of the valve. In addition, non-rising stem gate valves are also suitable for special environments that require reducing operational errors and preventing damage.


0.00
0.00
  
Product Description

Non rising stem gate valves are commonly used in situations where is not highly required or where corrosion resistance is required. The non–rising stem can avoid damage to the stem which caused by external environment and extending the service life of the valve. In addition, non-rising stem gate valves are also suitable for special environments that require reducing operational errors and preventing damage.



Technical Pamater:

Design standard

EN1171/BS5163/BS5150

Flanged conform to

BS4504 PN16

Working pressure:

PN16

Working Tempt.

-10~120




Materials:

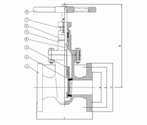
6

Hand wheel

Ductile iron

5

Disc O-ring

Bronze

4

Shaft

SS420/B16

3

Body Seat

Bronze

2

Disc

Cast iron

1

Body

Cast iron

NO.

Parts

Material



Dimension:

SIZE

L

D

K

N-d

H

2”

DN50

178

165

125

4-18

380

2.5”

DN65

190

185

145

4-18

430

3”

DN80

203

200

160

8-18

485

4”

DN100

229

220

180

8-18

615

5”

DN125

254

250

210

8-18

700

6”

DN150

267

285

240

8-22

835

8”

DN200

292

340

295

12-22

1010

10”

DN250

330

405

355

12-26

1220

12”

DN300

356

460

410

12-26

1435

14”

DN350

381

520

470

16-28

1655

16”

DN400

406

580

525

16-31

1825

18”

DN450

432

640

585

20-31

2020

20”

DN500

457

715

650

20-34

2290

24”

DN600

508

840

770

20-37

3665